1、电源连接
使用边缘计算盒子产品提供的专用电源适配器连接到设备【DC-IN】口: 【下图为T2000电源接入】
T3000的电源接入如下:
PS:红色的线对应【12V】为正极;黑色的线对应【GND】为负极。
2、以太网连接
提示:WIFI 和 ETH1(WAN)严禁使用同一个网段,否则无法正常使用。
2-1、ETH1(WAN)【第一步:公网连接】
接线:用以太网网线将【交换机网口/路由器】和【设备的ETH1(WAN)网口】相连
2-2、ETH2(LAN)【第二步:本地调试网口】
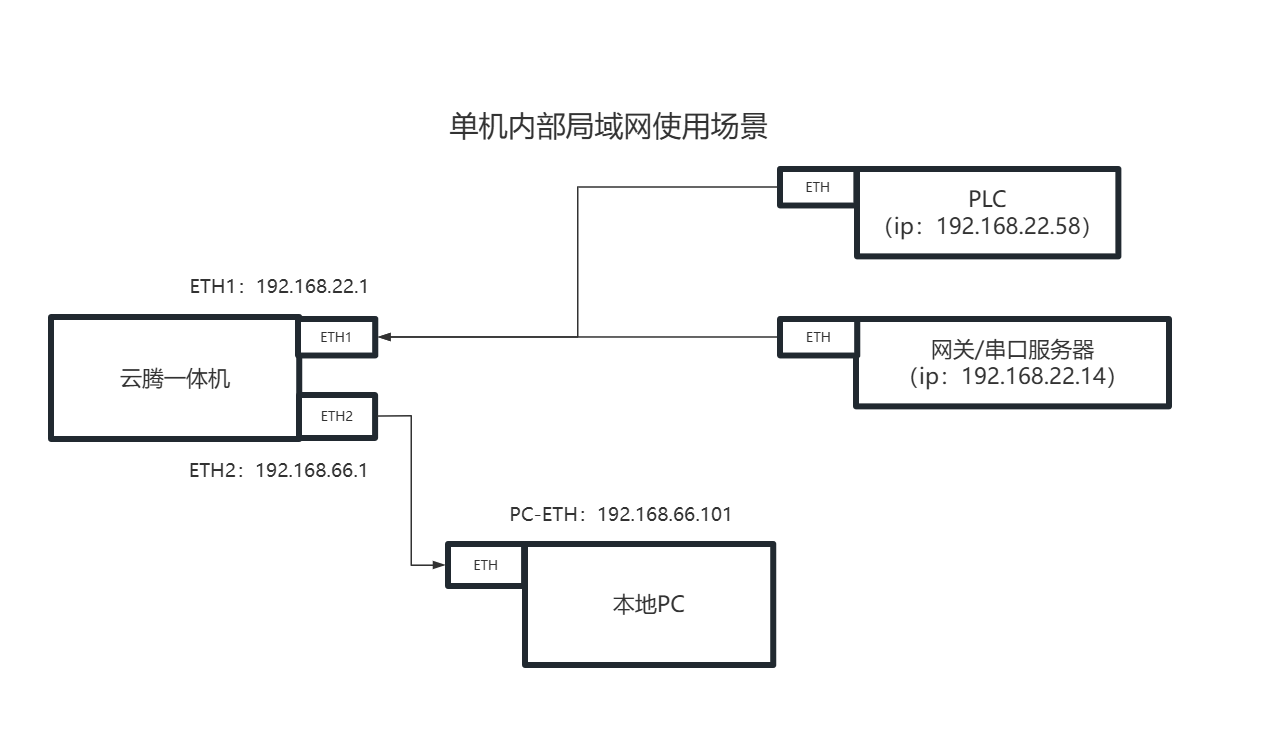
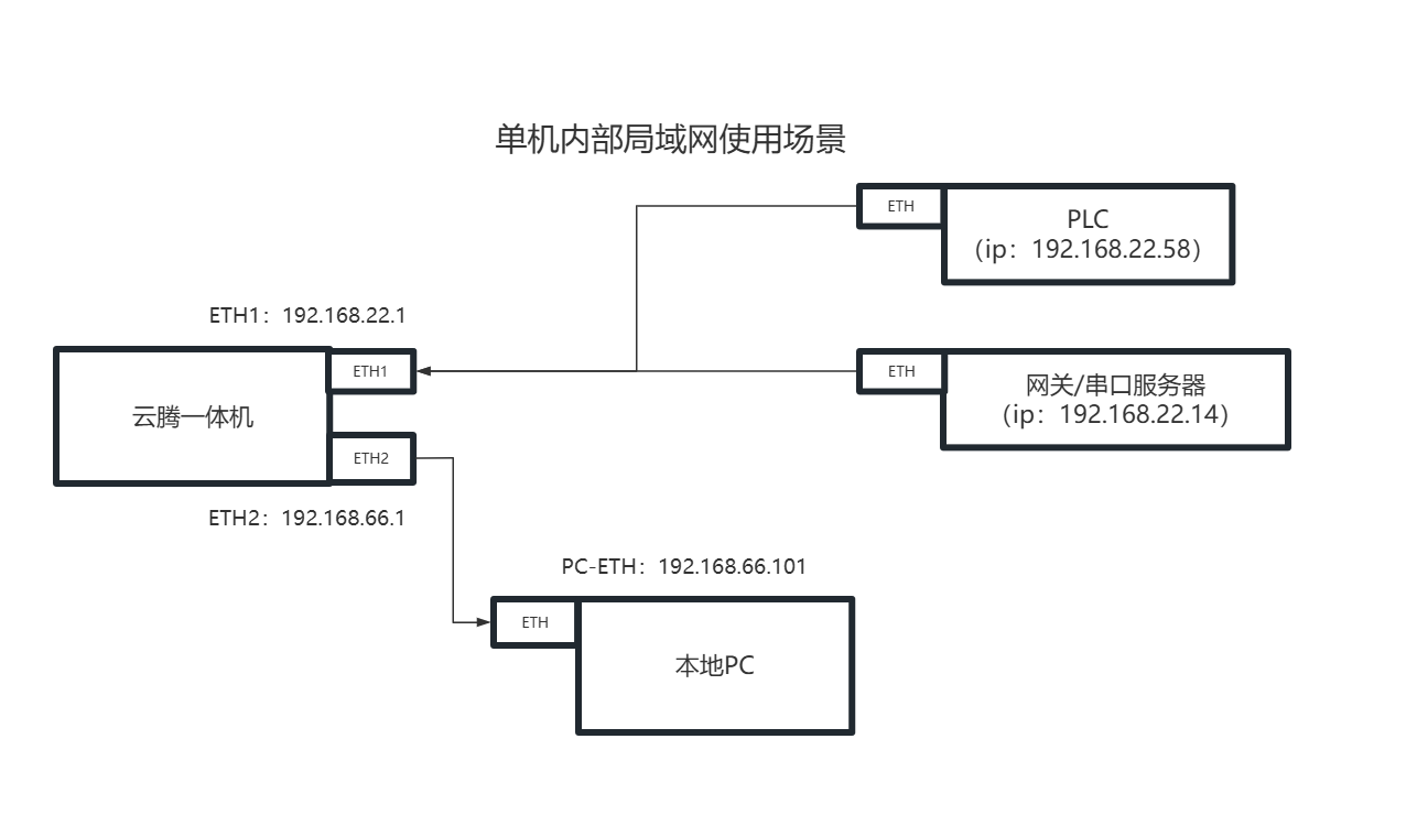
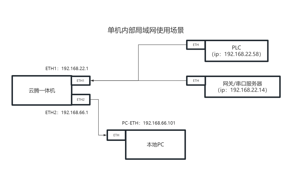
接线:用以太网网线将【电脑网口】和【设备的ETH2网口】相连,
设备的ETH2(LAN)网口默认IP为【192.168.66.1】。
配置需将电脑和设备的ETH2(LAN)网口IP设置成同一个IP地址段,否则设备与电脑无法通信。
接线完成、通电启动设备后,更改电脑以太网口IP配置如下:
方法一:电脑为【自动获取IP】模式【推荐】
然后,通过在电脑上,按快捷键【win+R】,输入命令【cmd】;
通过命令【ipconfig】查看你的电脑IP;如果能获取到【192.168.66.xxx】说明连接成功。
方法二:电脑为【手动配置IP】模式
PS:【末端地址建议超过100,如(192.168.66.101)】
PS:初次通过该以太网口访问默认静态IP:【192.168.66.1】
可以进入设备激活界面。
2-3、测试网络通断
Windows系统打开“运行”窗口:
1、左侧“开始”菜单,搜索“运行”进入。
2、"win"+R打开“运行”窗口。
在“运行”窗口输入CMD命令打开命令台,再通过"ping"命令访问设备默认IP“192.168.66.1”查看设备是否连接成功。
2-4、登录ThingsKit Edge【默认独立运行,不接云端】
浏览器地址栏输入:192.168.66.1
独立使用【默认账号】:admin
登录密码:123456
系统数据库存储:默认存储7天数据
重要提醒:因本系统是【IOT系统】,有【时序数据存储】,为了避免【磁盘扇区损坏】,请正常关机。
关机成功后等2分钟才可拔掉电源。
ThingsKit Edge功能界面:
系统关机按钮:
单击左下角【头像】——》在弹出框中,单击最后一个按钮【关机】按钮
2-5、根据使用场景选择配置ETH1(WAN)以太网接口
2-5-1、当云腾一体机设备需要接入外部网络时(云边协同):
2-5-2、当云腾一体机独立连接网关/设备使用时:
💡提示:云腾一体机默认为独立运行,需要进行云边协同配置请参考3章节:云边协同。
3、与【ThingsKit】云边协同【可选】
PS:详细步骤参考文档“激活流程”;
云边协同激活成功之后,请使用Thingskit平台租户账号登录
4、平台建议,最佳使用流程
4、创建一台模拟设备并完成数据上报【可选】
5、创建一个组态并配置模拟设备【可选】
6、创建一个场景联动并产生告警记录【可选】
7、远程桌面【可选】
8、T3000设备,如何插入SIM卡
当你需要使用到4G网络时,请插好盒子的天线
9、如果【找不到设备的IP】
可以使用,官方提供的专用扫描工具
如果端口【8080】为空;说明后端没有启动成功,但是照样可以扫描到设备的IP地址




















